Horizontal Jet Wall-mounted Energy-saving Air Conditioner Unit
The evaporative energy-saving air conditioning unit consists of a compressor, condenser, expansion valve, evaporator, wet curtain, water tank, water pump and other parts.
1. Intelligent control mainboard
2. Six-head all-copper bushing
3. High-efficiency evaporator
4. Well-known brand compressors can be selected, such as Copeland and Panasonic
Horizontal Jet Wall-mounted Energy-saving Air Conditioner Unit
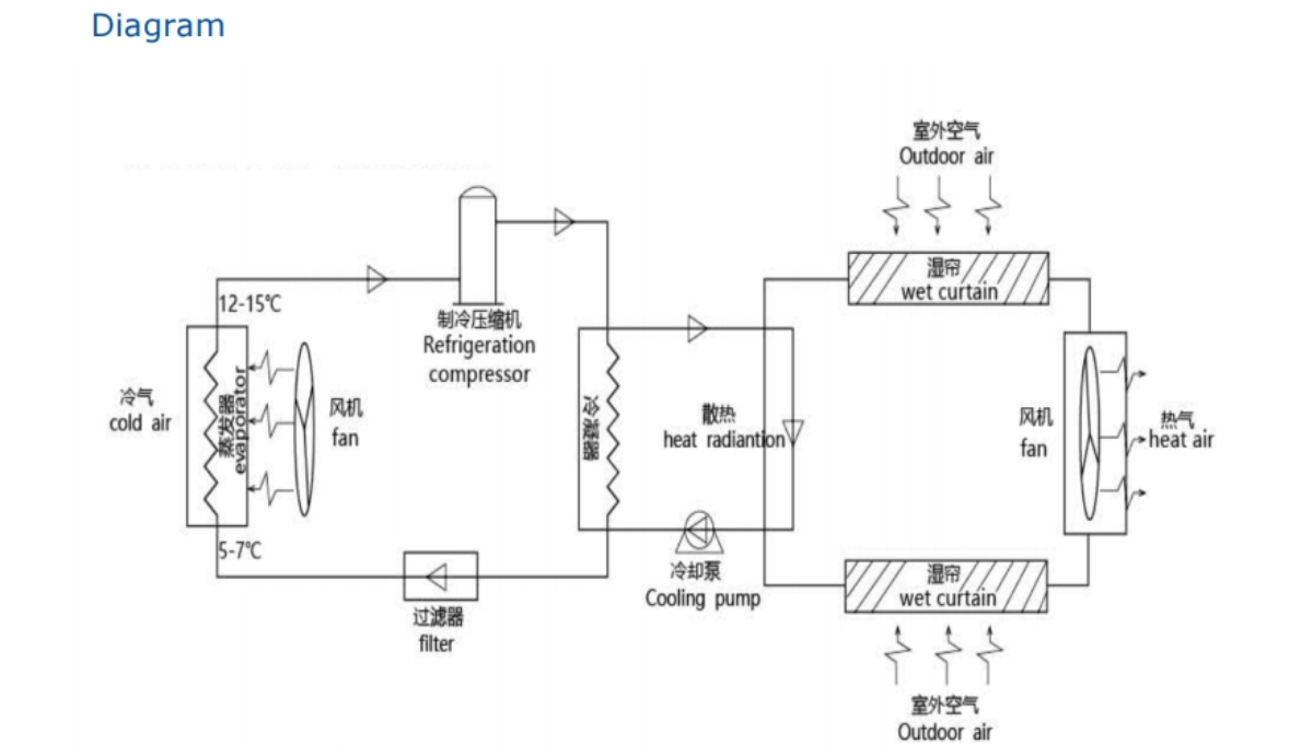
Operational principle
Through a combination of water cooling, air cooling, and compressor working methods, the external unit first uses wet curtain evaporative condensation technology to cool the circulating water. After the water temperature drops to room temperature, it flows through the heat exchange system of the internal unit (at this time, the compressor has already operated and compressed the refrigerant into a high temperature and high pressure state), taking away most of the heat of the high temperature refrigerant to form a room temperature
refrigerant. The room temperature refrigerant then passes through a throttle valve and becomes a low temperature and low pressure refrigerant, which is transported to the evaporator in the upper part of the internal unit to blow out cold air. The circulating water that has cooled the high temperature and high pressure refrigerant is then transported to the upper part of the outdoor unit by a water pump. At the same time, with the assistance of air cooling, it flows through the evaporative water curtain to turn the high temperature water into normal temperature water, which then flows through the indoor unit again The cooling of refrigerant under high temperature and high pressure, and the cyclic operation will maximize the energy efficiency 03 ratio, So as to reduce energy consumption.

Taking a 1000 square meter workshop as an example, a comparison of investment and usage costs for various types of air conditioners 1.Choose the tranditional split AC:
13 sets 5hp AC, Cost around 20,000usd,Total power:48kw,Each air conditioner is independently controlled, with a small coverage area, slow heat transfer speed, and low efficiency.
2.Choose the central air conditioner:
1 sets 60hp air cold chiller,Cost arond 40,000usd,Total power:45kw,The cooling effect is good, but the investment and use costs are high because it cannot be controlled independently.
3.Choose the power saving air conditioner
5 sets 5hp power saving air conditioner, Cost around 15,000usd,Total power:20kw,Good cooling effect, fast heat exchange speed, large coverage area, independent control, low investment and use costs.
Disadvantages: It has requirements on water quality
| AC Type | Horizontal Jet Wall-mounted Unit | |
| Model | GRAD-5PW-SL | GRAD-7PW-SL |
| Rated power supply | 380V~50Hz | 380V~50Hz |
| Industrial cooling capacity | 25KW | 35KW |
| Rated current | 7.5A | 10.5A |
| Rated power | 4.6KW | 6.5KW |
| Max. operation current | 10.5A | 14.5A |
| Max. operation power | 5KW | 7KW |
| Cooling water rated in/out temperature | 37/32℃ | |
| Cooling water flow | 3.7m³/H | 5.0m³/H |
| Cooling water pipe size | DN25 | |
| Application area | 150-200sqm | 200-250sqm |
| Tap water replenishment pipe size | DN20 | |
| Connection pipe size | DN32 | |
| Air supply distance | 15-20M | 20-25M |
| Max. air volume | 6500m³/H | 10000m³/H |
| Exhaust/suction allowable working overpressure (pressure) | 2.8/1.5MPa | |
| Max. allowable high/low pressure | 2.8/1.5MPa | |
| Noise | 60dB(A) | 65dB(A) |
| Refrigerant/charging capacity | R410/3200g | R410/4080g |
| Indoor unit dimensions | 1360*860*705 | 1350*860*755 |
| Outdoor unit dimensions | 810*810*1440 | 810*810*1440 |
| Weight | Indoor 148Kg Outdoor 95Kg | Indoor 148Kg Outdoor 95Kg |
About us
Shandong GRAD Group is a large modern enterprise with over two decades history. Our business started in 1993, with staff of over 2200, we are focus on R&D, production, marketing, installation and maintenance for central air conditioning system and G R P composite material products. We are committed to providing customers with one-stop central air-conditioning and FRP composite material product solutions.
For central air conditioning products, we have production facility covering 450000 sqm, we can offer products for the whole system including chillers, heat pumps, cooling towers, A H U s, F C U s and ventilation products. To better participate international project, we have C T I, C E, A H R I certificates to guarantee our products quality.
For G R P composite material products, we have production facility covering 700000 sqm. With its feature of light weight, high strength, anti-corrosion and long service life, the G R P products are ideal replacement for steel products. We can offer process like vacuum injection, G R P winding, S M C mould pressing, molding pultrusion and hand paste. Based on different process, we can offer clients customized products.
GRAD international business starts in 2009, now its products have been exported to 100 countries and regions.
GRAD, as a flagship enterprise in central air conditioner and G R P composite material products industry, is dedicated to be a one-stop supplier for global purchasing agents.







